PowerFlex400交流变频器在给用户提供风机和泵系统安装简便的同时,提供了广泛而独特的功能特性,它能和楼宇控制系统进行有效的无缝连接。功率等级分为2.2~250kW @ 480VAC,2.2~37kW @ 240VAC。
PowerFlex400的设计满足了全球0EM、承包商以及最终用户对灵活性、空间节省和简单使用的需求。对于在变转矩负载特性风机和泵的速度控制,PowerFlex400是一款性价比较高的变频器。
包装IP20,NEMA/UL1--可在45℃(113℉)的环境下使用,用于传统方式的控制柜内或柜外的安装形式。
法兰式安装类型--15kW(20HP)@380~480V或7.5kW(10HP)@200~240V,C框架以下的变频器允许法兰式安装,将散热器置于机壳背部,并允许将散热器安装于控制柜外,将柜内的大部分热量转移到柜外。机壳背部的防护等级为IP66和UL(NEMA)4X/12型,可供室内和室外使用。
满足UL Plenum标准,可直接安装在需UL认证的空调系统中,而不需额外认证。
I/O三个(3)不完全可编程数字量输入以及四个(4)可编程数字量输入提供了应用的多功能性。
两个(2)可编程的C型继电器输出和一个(1)光电耦合输出通常用于表示变频器或电动机的各种状态。
两个(2)模拟量输出是通过DIP开关来选择0~10V或0~20mA模拟输出。这些具有标定的、10位输出可以用于测量或作为其它变频器的速度基准值。
两个(2)模拟量输入(一个单极型和一个双极型)是通过DIP开关来选择电压或电流输入。一个输出与其余的变频器I/O端口隔离。
六个(6)可编程的A型继电器输出可通过安装继电器扩展卡来增加(只限于D,E,&F框架)。
操作面板集成键盘具有2行,16字符的LCD屏幕显示
LED指示器显示了变频器状态和故障信息
可定义的手动/关断/自动功能按钮
数字量输入加速/减速控制
以文本方式显示的参数名称
根据不同的功能将参数分成若干文件组,这使得编程更快速更简单。
通讯支持变频器串行接口(DSl)的通讯模块(DeviceNet™,EtherNet/IP™,PROFIBUS™DP,LonWorks®,BACnet®)及附件
内置的Modbus RTU,DI-FLN Metasys N2通讯协议可以通过参数进行选择,而且不需要额外的硬件和软件
集成的RS485通讯接口可以用于PC编程。它也可以用在多分支网络中。使用一个串行转换模块可以与任何具有DFl端口的设备进行互联。
PC编程软件通过使用串行转换模块和DriveExplorerTM或DriveToolsTM SP软件,将编程更简单化。
DriveExplorer软件:
使用与Microsoft Windows Explorer文件管理相类似的方法浏览和修改变频器和通讯卡的参数。
通过屏幕上的控制栏操作变频器,用户可以起动、停止和改变变频器的速度基准值。
保存、恢复和打印参数信息。
用当前参数和出厂缺省值或以前保存的参数值进行自动比较。
编辑、上载和下载参数。
DriveTools SP软件:
在线和离线编程能力
表格形式显示和基于会话的参数编辑
在线浏览时,变频器指示和通讯状态会立刻显示
集成的HTML帮助架构
可组态的键盘手动-关断-自动键功能手动-关断-自动组态
手动模式:起动命令和速度基准值来自于操作面板。自动键将手动模式转换到自动模式。当变频器在手动模式运行时,只要自动模式存在一个激活的运行命令,变频器将不停止工作而直接切换到自动状态。
自动模式:起动命令由参数P036[起动源](键盘、端子、通讯口)决定,速度基准值由参数P038[速度基准值](模拟量输入、预置频率、通讯口)决定。起动/手动键将平滑的将控制以及速度基准值转换到数字键盘。
本地/远程组态
本地模式:起动命令和速度基准值来自于操作面板。自动键会先停止变频器,然后变频器转换到远程模式。
远程模式:起动命令由参数P036[起动源]决定,速度基准值由参数P038[速度基准值]决定。自动键会先停止变频器,然后变频器转换到本地模式。
自动/手动组态
手动模式:起动命令由参数P036[起动源]决定,速度基准值来自于操作面板。自动键会平滑的将频率控制切换到自动模式。
自动模式:起动命令由参数P036[起动源]决定,速度基准值由参数P038[速度基准值]决定。自动键将平滑的将频率控制切换到操作面板。
与楼宇消防和救生安全系统的无缝连接紧急(Purge)
PowerFlex400变频器有一个独特的数字量输入,可以直接连接到消防控制屏或其他的消防/救生安全系统中,该数字量输入信号优先级高于其它任何变频器控制信号。无论变频器在通常运行时所选的起动源置于任何状态,紧急输入(Purge)将以预先设定的紧急速度(频率)起动变频器。无论变频器处于运行还是停止状态,紧急(Purge)都有效。紧急(Purge)命令优先于来自于通讯端口/网络的停止命令以及来自于端子的“软件使能”命令。
消防/制冷状态
PowerFlex400变频器可以通过变频器上的“功能丢失”输入连接到消防报警系统或者与冷却线圈进行互锁。一旦输入断开,如果这时变频器处于运行状态,它会立刻惯性停车并且报故障。只有当故障被清除后,变频器复位后,变频器才能重新起动。
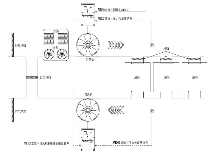
比例、积分、微分控制回路PowerFlex 400内置了一个PID(比例、积分、微分)控制回路。该PID回路能够将一个过程变量(例如:压力或流量)维持在预设定的数值。PID回路通过从PID给定值中减去PID反馈值并产生偏差值进行工作。PID回路会根据PID增益值对偏差起反应,它会输出频率值试图将偏差值减少到零。
风挡控制PowerFlex400变频器允许风挡控制逻辑集成在变频器程序中,从而减少了系统的硬件和软件的成本。系统运行的命令允许直接接致变频器的输入端口,变频器数字量输出能控制风挡的开或关。风挡的限位开关能传递回风挡在正确
的位置,保证变频器在运行时整个系统是安全可靠的。
辅助电机控制功能PowerFlex400内置了辅助电机控制功能,通常这一功能用来控制由1-4台泵组成的泵站(或风机或压缩机站)。这一功能允许通过PowerFlex400变频器来控制1台电机和额外1-3台直接在线启动的电机。系统的输出能力能从0%(辅助电机停止并变频器控制电机在零速)到400%(3台辅助电机和变频器控制电机在全速运行)。当辅助电机控制功能激活时,PowerFlex400内置的PID控制器使用一个参考量和反馈量来调节变频器的速度以致反馈量能跟随参考量。当需求超过第一台电机的能力时,PowerFlex400辅助电机控制功能自动开启一台辅助电机。这时变频器控制的电机的速度由于系统增加了一台直接在线启动的电机,增加了供给而相应的降低。如果需求继续增加,PowerFlex辅助电机控制功能启动相同的程序再开启一台辅助电机。当需求降低,一台辅助电机停止,PowerFlex辅助电机控制功能通过增加变频器控制电机的速度来平衡系统输出的降低。一个电机输入连锁信号可以用来定义辅助电机不参与系统的正常运行,自动转跳到下一台参与系统的辅助电机。
自动切换功能用来平衡系统中多台电机交替的用作变频器控制电机和辅助电机,从而使它们的疲劳系数相同。
控制接线控制逻辑电源为24伏直流,并且可以通过DIP开关设置成灌电流型或拉电流型。
控制端子螺丝可以使用普通的螺丝刀进行拆卸。
I/O端子1、2和3为不完全可编程端子,它们专用于停止、起动、反向以及软件使能输入。这些I/O端子可以编程为2线或3线运行,以满足不同的应用需求。
I/O端子5、6、7和8为完全可编程端子,增加了编程灵活性。可编程功能包括:本地控制、第二加速/减速、清除故障、预置频率、RS485控制、辅助故障以及紧急。
速度也可通过(2)模拟量输入进行给定。两个模拟量输入都可以组态成电压输入或电流输入,也可以用于像PID控制这样的应用。电压输入可以设置为双极性。
变频器出厂时,会在I/O端子01和11之间安装一个跳线。当把I/O端子01作为停止或使能输入使用时,将此跳线拆除。

用户安装继电器板端子